新闻中心/安阳市晶华油脂工程有限公司
不同粒径对云南火麻仁浓缩蛋白提取的影响研究及工艺改进
来源:http://yunnan.ayjhyz.com/news1121978.html发布时间:2025/8/18 11:20:00
安阳市晶华油脂工程有限公司作为核桃油加工设备厂家,免费提供辣椒红色素低温提取设备,火麻籽油加工设备,等相关信息发布和资讯展示,敬请关注!
作者:闪文飞,田跃信等
注:原文来自《高师理科高师理科》2025年6月第45卷第6期P83-86,略有改动
摘要:火麻仁是一种油料作物,火麻仁粕是火麻仁在压榨完油后的副产物。粕中的蛋白是一种营养价值较高的植物蛋白资源,火麻仁榨完油后,将粕直接废弃掉,导致资源浪费。因此,为了Z大限度地提取火麻仁粕中的蛋白质,先对火麻仁的脱脂工艺进行了改进,依次采用冷榨、压胚、低温萃取对其进行脱脂预处理,脱脂粉碎后,再进行两次酸提法进行蛋白质提取,并对不同粒径的火麻仁粕在蛋白质提取中的影响做了详细分析。研究表明,60目粒径脱脂粉的蛋白质提取率和蛋白质含量均高于120、100、80、40目粒径脱脂粉,其提取率达到68.1%,蛋白含量达到86.7%。因此,采用两次酸提法,并对脱脂工艺进行改进,选用60目粒径脱脂粉来提取火麻仁粕蛋白质,此工艺为火麻仁蛋白资源的研究开发提供了理论参考。
关键词:云南低温萃取设备、火麻仁、火麻蛋白
火麻仁为桑科植物大麻(Cannabissativa L.)的干燥成熟果实,富含油脂、蛋白质、碳水化合物、木质素酰胺类、甾体醇、大麻酚类、生物碱类、黄酮类、维生素、叶绿素、矿物质和灰分等,其中油脂25%~35%,蛋白质20%~25%,膳食纤维20%~30%。
火麻仁蛋白质丰富,盐溶性麻仁球蛋白65%和水溶性麻仁白蛋白33%,作为主要储存蛋白,均属于容易消化的全价蛋白质。其中火麻仁蛋白的主要成分是11S蛋白,决定了其具有较高的凝胶性,但是缺少7S蛋白,则影响其溶解性、持水性、乳化性等。而油脂是种子在成熟过程中由糖类转化而成,一般呈球状脂类体存在于细胞中,蛋白质能与糖类、酚类等结合,油溶性物质的存在直接影响蛋白质的提取及质量。在去除残油后的火麻仁饼粕中粗脂肪含量为2.60%,粗蛋白68.66%,水分7.60%、灰分10.50%、还原糖1.33%、淀粉5.57%、粗纤维3.74%。因此,在工业化生产中会提高出油率和去除粗纤维、淀粉及还原糖等碳水化合物来达到分离、提纯蛋白产品。
目前,国内外常用物理法、化学法和生物酶法提取植物蛋白质。物理法有胶体磨法、均质法、高压法等,其提取率相对较低;化学法主要为水提法、碱提法、醇提法、酸提法,盐提法等;生物酶法提取主要用纤维素酶、果胶酶、蛋白酶等,其工艺相对复杂。酸提法不仅能除去水溶性糖分,还能除去淀粉、纤维素等成分,而且具有提取率高、成本低、便于操作的优点,适用工业化生产。现实生产中蛋白质提取多采用碱溶酸沉法,但是其提取率并不高,王研等人采用碱液溶解法提取火麻仁蛋白的提取率仅为28.63%,这就是由于火麻仁蛋白在水中的溶解性不好导致的。而目前关于酸提火麻仁蛋白的工艺鲜有报道,本研究立足生产实际问题对脱壳火麻仁脱脂工艺上进行改进,Z大限度的降低火麻仁油脂对其蛋白质提取的影响,并采用两次酸提法提取,且以蛋白质提取率和蛋白含量为评价指标,探究了不同粒度对蛋白质提取的影响,为火麻仁蛋白资源的研究开发提供一定的理论参考。
1材料与方法
1.1材料与设备
脱壳火麻仁:来自永胜三可口生物开发有限责任公司;
氢氧化钠:分析纯,天津欧博凯化工有限公司;
盐酸:分析纯,广州化学试剂厂;
液压榨油机:6YY-150型,巩义华铭世机械制造有限公司;
压胚机:BZ-300型,上海奔正机械设备有限公司;
整套云南低温萃取设备:10L型,安阳市晶华油脂工程有限公司;
磨粉磨浆机:HJ-150型,湖北省石首市恒建机械厂;
精密pH计:PHS-2C型,上海晶磁仪器有限公司;
精密分析天平:JA-2003型,上海精密仪器仪表公司;
恒温油浴锅:DXY-5H型,鼎鑫宜实验设备有限公司;
精密定时电动搅拌器:JJ-1型,金坛市华峰仪器有限公司;
循环水式多用真空泵:SHZ-DⅢ型,郑州市中原科技玻璃仪器厂;
电热鼓风干燥箱:101型,北京市永光明医疗仪器厂;
全自动凯式定氮仪:K1100型,山东海能科学仪器有限公司。
1.2方法
1.1.1原料预处理
首先,脱壳火麻仁采用液压榨油机进行1次脱脂,得到残油35%左右的火麻仁饼粕。目的脱除大部分油脂,有利于压胚,不会出现粘辊现象;
其次,压榨火麻仁饼粕放入压胚机,得到厚度0.2~0.3mm料胚。目的破坏火麻仁表面细胞壁和组织细胞,有利于后续萃取脱脂;

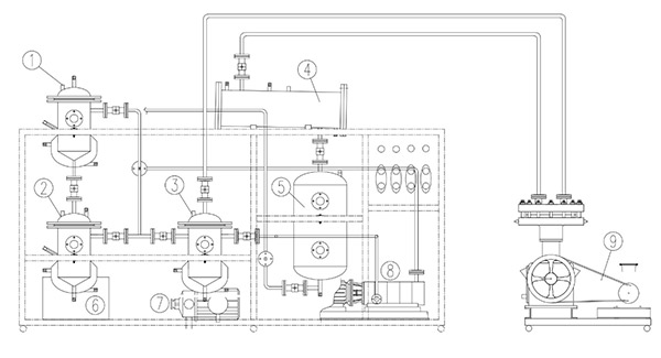
图1 10L低温萃取实验装置
1-萃取罐,2-浓缩罐,3-缓冲罐,4-冷凝器,5-助剂周转罐,6-热水箱,7-热水泵,8-真空泵,9-压缩机
再次,料胚采用安阳市晶华油脂工程有限公司自制整套4号溶剂低温云南萃取设备进行2次脱脂,萃取主要设备包括萃取罐、蒸发罐、缓冲罐、冷凝器、溶剂周转罐、无油压缩机、真空泵、热水泵等(图1)。取定量料胚放入萃取罐中,抽真空,加入4号溶剂,在密闭的萃取罐内,温度与压力成正比关系,随着温度的升高,压力也会随之增加,一段时间后,罐内达到气液平衡,此时加速了扩散、传质过程,使溶剂渗透到组织细胞中,更好地与油脂分子接触,从而将细胞中的油脂更好地释放出来;溶剂通过蒸发、冷凝回收利用。经过几次萃取后火麻仁粕颜色为白色,其残油在1%之内,蛋白含量约为68%。目的去除火麻仁中的脂质,避免影响蛋白提取的效率和纯度;
Z后,自然干燥后的火麻仁粕进行粉碎,依次过100、80、60、40目筛,得到火麻仁蛋白提取原料,冷冻保存。
1.2.2提取工艺
称取120目脱脂粉60g,加入蒸馏水配6.3%溶液进行1次酸提,此时溶液的pH在7.2附近,充分搅拌,用1mol/L盐酸溶液调节pH到4.2,泡沫稳定,达到等电点,于50℃下油浴1h,沉淀部分抽滤;取其滤饼加入蒸馏水配6.3%溶液复溶进行2次酸提,充分搅拌,再用1mol/L盐酸溶液调节pH到4.2,于50℃下油浴1h,沉淀部分抽滤;取其滤饼加入蒸馏水配11.1%溶液复溶,充分搅拌;用1mol/L氢氧化钠溶液调节pH至中性,于50℃下油浴一段时间,抽滤取其滤饼,滤饼置于50℃干燥箱中12h,得到粗火麻仁蛋白。100、80、60、40目的火麻仁蛋白分别采用以上方法得到,分别称量并按照1-1方法计算出提取率。
蛋白质提取率=×100% (1-1)
式(1-1)中,m1—干燥后火麻仁蛋白粉的质量,g;
m2—所取原料质量,g;
y1—干燥后火麻仁蛋白粉的质量分数,%;
y2—所取原料的蛋白质量分数,%。
2结果与分析
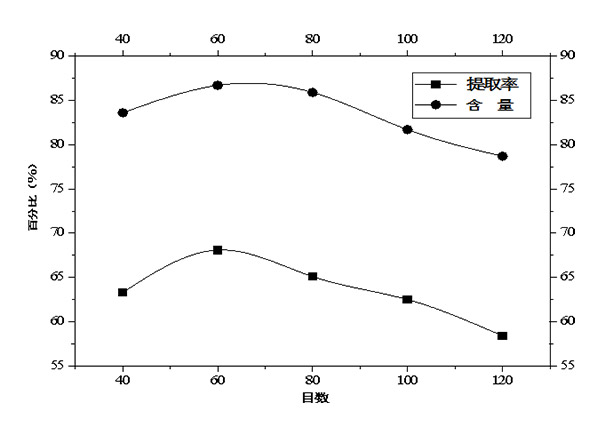
图2 不同粒径对蛋白质提取率和含量的影响
由图2可知,蛋白质的提取率与含量呈正相关关系,至此,仅以蛋白质提取率为分析对象。随着脱脂粉粒径的减小,蛋白质的提取率和含量均呈现出先增大后减小的趋势,在60目的条件下提取率和含量都达到Z大值,分别为68.1%和86.7%。蛋白提取******增大的原因可能是:相较于60目粉体,质量一定的条件下40目粉体中含有较多的水溶性糖分、淀粉、纤维素等成分,这些成分在水中会膨胀,此时当酸调节至等电点时部分酸用来分解这些物质,致粘液型多糖增加,以及糖蛋白的存在且在一定温度的加持下都会提高溶液的粘度,引发分子扩散速率较低,体系分散不均匀,部分蛋白并没有达到等电点集聚沉降下来,导致提取率低,这也是低于80目粉体的原因。蛋白提取率后减小的原因可能是:一方面,蛋白主要储存于水相中的白蛋白和不溶性沉淀物中的球蛋白,在提取的过程中,球蛋白中存在较高含量的芳香族和疏水性残基,白蛋白中二硫键较少从而形成更加开放的结构,在等电点pH和样品浓度值下,水溶性蛋白质的溶解度和起泡能力均显著高于球蛋白,球蛋白具有更多的二硫键产生刚性结构,减少芳香族氨基酸的暴露,在磨粉剪切力的作用下粒径的减小,使细胞壁破碎程度加大,表面积增大,蛋白分子的构象发生改变,分子立体结构变得伸展,氢键和疏水键的断裂,分子结构变得疏松,蛋白质亲水基团更大的暴露,使蛋白质分子表面具有相同的电荷,有利于蛋白分子与非蛋白分子的运动及其相互作用,一部分球蛋白转变为水溶性蛋白,可溶性蛋白的增多增大了球蛋白在水相中的溶解度,导致蛋白提取率的降低;另一方面,随着粒径的减小,酸液会破坏蛋白质的生物活性,使其部分发生氧化、变性、发生美拉德反应,导致蛋白质提取率的降低;酸液也可引起脱氨、脱酸、引起胱赖反应,肽键断裂,蛋 白中11S组分因酸水解引起消旋作用,对蛋白的理化特性造成不良影响。
3 结论
火麻仁蛋白是一种食物蛋白质资源,必须氨基酸含量丰富,营养价值高且具有多种生理活性。本文采用的两次酸提法提取蛋白、不同粒径对蛋白提取率和含量的影响以及引进整套低温萃取设备对原料更彻底的脱脂预处理工艺均是******被研究。结果表明:原料预处理工艺的改进对提高蛋白提取率和含量有显著的改善;与单次酸提相比,双重酸提有助于增强提取,且蛋白质的纯度与质量有明显的提高,其提取率和含量分别为68.1%、86.7%;60目脱脂粉体的提取率和含量均要优于120目、100目、80目、40目,且粉体粒径太小并不利于工业化离心分离,造成蛋白质不必要的浪费。
核桃油加工设备哪家好?对于辣椒红色素低温提取设备,有需要就找火麻籽油加工设备厂家,安阳市晶华油脂工程有限公司!
- 不同粒径对云南火麻仁浓缩蛋白提取的影响研究及工艺改进2025-08-18
